2025-08-08 16:39
盘古新能源三大专利授权:重塑电池技术边界长按二维码阅读全文

2025年8月,国家知识产权局公布三项由无锡盘古新能源与深圳盘古钠电联合研发的实用新型专利,涵盖集流盘设计、三电极结构及叠层式电极组装技术,这些创新成果直击电池生产效率、性能与良品率的核心痛点。
实用新型名称:一种便于组装的叠层式电极体和电池
实用新型名称:低电阻的三电极电池
实用新型名称:防带料的高导电性集流盘及电池

《一种便于组装的叠层式电极体和电池》
在钠离子电池产业化进程中,叠片工艺的稳定性一直是制约规模化生产的关键。盘古新能源的叠层式电极体专利,通过预粘接隔膜技术彻底改变了传统叠片流程——将隔膜预先通过胶层固定在负极片两侧,形成稳定的“三明治”结构,从根本上杜绝了Z字型层叠过程中隔膜打皱、极片错位的行业顽疾。
隔膜与极片的紧密结合显著提升了电池性能。其盘龙系列钠离子软包电池在-20℃环境下仍能保持85%的容量保持率,支持50C持续放电和100C瞬时放电,这些性能指标已达到锂电高端产品水平。

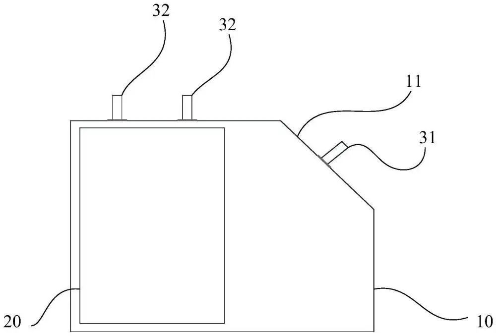
《低电阻的三电极电池》
传统三电极电池因电极布局局限导致内阻偏高,影响能量效率。盘古新能源通过空间重构设计打破常规:在四方体电池壳体顶角增设倾斜面,并在此处布置第一电极,与侧面两极性相反的第二电极形成立体导电网络。这种布局使电极面积有效增加,从而降低电池电阻,提高电池的效率。

《防带料的高导电性集流盘及电池》
传统集流盘在自动化生产中易因静电吸附或机械摩擦导致“带料”,即极耳材料附着于集流盘表面,造成抓取不良的问题。盘古新能源的解决方案通过非对称凸起结构设计实现技术破局:集流盘本体设置多个绕中心非对称分布的第一凸起,与电芯极耳形成精准点接触。这种设计不仅增强了导电性,更通过物理隔离减少材料粘连风险。
作为钠离子电池领域的先行者,盘古新能源将持续开发高效、安全、绿色的新能源电池,矢志不渝地深耕电池技术的广阔应用前景,致力于将这一前沿科技的潜力发挥到极致。我们坚信,通过持续不断的探索与创新,电动车的电池性能将实现质的飞跃,让每一次出行都能突破限制,跑得更远,更快、更安全!
海融网声明: 凡本网注明“来源:海融网”的作品或图片,版权均属于海融网。海融网与作品作者联合声明,任何组织、机构未经海融网书面授权不得转载、摘编或利用其它方式使用上述作品。凡本网注明来源非海融网的作品,均转载自其它媒体或合作单位,转载目的在于更好服务用户和读者、传递信息之需,并不代表本网赞同其观点,本网亦不对其真实性负责,持异议者应与原始出处或信源主张权利。特别提醒:本网刊发或转载涉及资本市场或上市公司文章不构成任何投资建议,投资者据此操作,风险自担!